今天是:
进入克罗斯
|
产品介绍
|
公司资质
|
公司设备
|
工程业绩
|
访客留言
|
联系我们
|
企业邮局
|
返回首页
产品介绍
新品展示
电站安全阀系列
美标安全阀系列
通用安全阀系列
其他阀门系列
阀门备件
联系我们
地址:上海曹杨路2270号
电话:021-52850962 52851219
传真:021-52852028
邮编:200333
联系人:王同康
Email:clos@sh-clos.com
企业邮局
用户名:
密 码:
通用安全阀系列
<< 返回目录
■
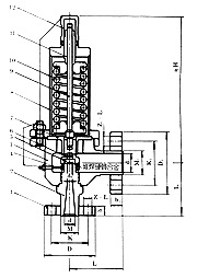
弹簧全启封闭式高压安全阀|CLOSED SPRING LOADED FULL BORE TYPE HIGH PRESSURE SAFETY VALVE
◎
系列Series
◎
SA42Y-160
◎
SA42Y-320
◎
SA42Y-400
主要零部件材料 Materials for Main Parts
No
零件名称 Name of part
材料 Materials
1
法兰Flange
35/35CrMoA
2
阀座Nozzle seat
2Cr13
3
阀体Body
40
4
调节圈Adjusting ring
2Cr13
5
阀瓣Disc
2Cr13
6
反冲盘Disc holder
2Cr13
7
导向套Guide sleeve
2Cr13
8
阀盖Bonnet
20
9
阀杆Stem
2Cr13
10
弹簧Spring
50CrVA
11
调整螺杆Adjusting bolt
2Cr13
12
保护罩Cap
35
阀座、阀瓣密封面 Sealing surface of seat and disc
堆焊Co基硬质合金 Depositing stellite
外形尺寸和连接尺寸 Dimensions(mm)
型号Type
公称通径(DN)
do
d
M
K
b
Z-фL
L
d
1
M
1
K
1
b
1
Z1-фL
1
L
1
H
重量(KG)
SA42Y-160
32
15
29
M42×2
80
22
4-18
150
50
M64×3
115
32
6-26
150
397
90
SA42Y-160
40
20
39
M52×2
115
28
6-26
165
65
M80×3
145
28
6-26
165
438
100
SA42Y-320
32
15
29
M48×2
95
25
4-22
150
50
M64×3
115
32
6-26
150
397
60
SA42Y-400
32
15
29
M48×2
95
25
4-22
150
50
M64×3
115
32
6-26
150
397
80
版权所有©上海克罗斯阀门有限公司
ENGLISH
|
返回引导页